categorie: Elettronica pratica, Come funziona
Numero di visite: 316195
Commenti sull'articolo: 20
Come sono le luci di Natale
Le vacanze di Capodanno arrivano come sempre inaspettatamente e portano con sé molti piacevoli problemi. È il momento di pensare ai regali, prima di tutto per i bambini, per gli adulti di apparecchiare la tavola, prendere buona musica ed essere sicuri di mettere un albero di Natale, che si vesti, in modo che gli ospiti si divertano e siano accoglienti. E la prima cosa da appendere all'albero sono, ovviamente, le ghirlande dell'albero di Natale. Tutti gli altri giocattoli, di regola, sono appesi dopo ghirlande. Successivamente, parleremo del dispositivo di una varietà di diverse ghirlande natalizie - vecchie e moderne.
Nei tempi antichi, quando non c'era elettricità e il nuovo anno era già celebrato, sull'albero di Natale venivano accese speciali candele di Capodanno. Questa decorazione era molto pericolosa per il fuoco. Ma questi tempi sono già passati, tutti hanno iniziato a usare ghirlande elettriche.
Erano piccole lampadine ordinarie da una torcia o dalla retroilluminazione di una bilancia in un ricevitore radio, collegate in serie. Di queste lampadine, le ghirlande sono state realizzate da appassionati principalmente con le proprie mani. Hanno appena preso un saldatore, che, ovviamente, sapeva come usarlo, ha preso un filo e delle lampadine e dopo un po 'la ghirlanda di Natale era già appesa all'albero.
Poco dopo, le ghirlande di Capodanno hanno iniziato a essere prodotte industrialmente. Sono stati utilizzati portalampade di piccole dimensioni per lampade e tonalità colorate di varie forme. A volte le tonalità venivano rese trasparenti e le lampade stesse erano dipinte.

Lampeggiatori e lampeggiatori
Ma guardare con calma la ghirlanda di Natale luminosa è in qualche modo infelice, voglio che la mia anima si giri. Apparentemente, questo è facilitato da una sorta di battito di ciglia della ghirlanda. In generale, una ghirlanda lampeggiante attira con la sua bellezza e persino l'aspettativa di una sorta di miracolo o sorpresa. Se ci sono diverse ghirlande, è possibile ottenere vari effetti di luce, ad esempio correre fuoco, correre ombra, correre due e triple, così come molti altri effetti interessanti.
Una volta che tali progetti sono stati sviluppati dai radioamatori, questi circuiti sono stati pubblicati nelle riviste radiofoniche amatoriali, di regola, nei numeri di novembre. Ma queste riviste, in condizioni di cattiva gestione socialista, arrivarono in ritardo quasi per un mese intero, quindi per l'anno nuovo solo il lampeggiatore dell'anno scorso poteva essere realizzato.
Come base di elementi, sono stati utilizzati microcircuiti con un piccolo grado di integrazione, principalmente K155 e K561 e le loro varietà. A titolo di esempio, possiamo citare lo schema della rivista "Radio" n. 11 del 2002.
In questa rivista, l'autore I. Potachin ha pubblicato diversi schemi per la gestione delle ghirlande contemporaneamente. Lo schema più interessante si chiama "Ghirlande musicali".
La base del circuito è un contatore DD2 tipo K561IE16, che attraverso i tasti sul chip DD3 e transistor VT4 ... VT7 controlla quattro ghirlande a LED. La cosa più interessante è che il chip del sintetizzatore musicale UMS8-01 viene utilizzato come oscillatore principale. Tali microcircuiti venivano usati una volta per dare voce ai giocattoli e alle chiamate musicali dei bambini: suonavano semplicemente le melodie registrate in essi.
Pertanto, in questo circuito, il segnale audio di uscita viene utilizzato anche per il clock del contatore. Si può solo immaginare come appariranno le immagini generate dai LED sullo sfondo di questo suono. Naturalmente, la musica suona anche attraverso l'altoparlante.
Inoltre nella stessa rivista, nello stesso articolo, sono stati pubblicati molti altri circuiti dello stesso autore, ma già utilizzando LED lampeggianti. Ecco i calcoli delle ghirlande a LED.
Nella rivista "Radio" n. 11 del 1995, uno schema fu pubblicato sotto il nome di "Unità di controllo automatica per ghirlanda" di A. Chumakov. Il circuito fornisce alternanza di accensione dolce e smorzamento della ghirlanda ad una velocità specificata dall'unità di controllo. Lo schema del dispositivo è mostrato nella Figura 1.
Figura 1. Schema dell'unità di controllo automatica per ghirlanda
Se guardi da vicino, il circuito rappresenta un regolatore di potenza triac realizzato su un transistor a doppia base KT117A. Solo la velocità di carica del condensatore non cambia manualmente usando un resistore variabile, ma cambiando i singoli resistori usando un contatore - un decodificatore K561IE8. Per confronto, la Figura 2 mostra uno schema di un regolatore di potenza di fase che utilizza un transistor a due basi KT117.

Figura 2Schema del circuito della fase di potenza
Gestione a microcontrollore di una ghirlanda di Capodanno
Man mano che le strutture sui microcontrollori sono apparse nella creatività radio amatoriale, i lampeggiatori di Natale o come sono rispettosamente chiamati "automi di effetti di luce", hanno anche iniziato a svilupparsi su microcontrollori. Il design più esotico è stato pubblicato sulla rivista Radio, n. 11, 2012, p. 37, intitolato "Cell Phone Drives a Christmas Garland", di A. Pakhomov.
La base del design è stata presa da una tavola di una ghirlanda cinese difettosa. L'autore scrive di essere stato attratto dall'originalità dello stadio di uscita, controllato direttamente da MK. Ricorda quelle luci lampeggianti costruite su microcircuiti della serie K155, potenti tiristori KU202 (semplicemente non ce n'erano altri) e, nel suo insieme, potresti mettere un albero di Natale su un tale lampeggiatore.
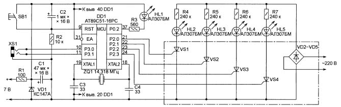
E qui è stato sufficiente cambiare il controller sulla scheda difettosa, scrivere un programma con effetti di luce e completarlo con qualche pannello di controllo. Questo telecomando era il vecchio telefono Siemens C60 inattivo. Il microcontrollore AT89C51 è stato utilizzato come gestore. Ciò che ne è derivato è mostrato nella Figura 3.
Figura 3. Schema di controllo del microcontrollore per la ghirlanda di Capodanno (clicca sull'immagine per ingrandire)
Sebbene questo controller sia già obsoleto e fuori produzione, è uno dei migliori sviluppi di Intel, successivamente prodotto da Atmel. I disegni su questo MK non si bloccano mai, non hanno bisogno di un cane da guardia. Il sistema di comando è così buono che rimane invariato, nonostante l'emergere di nuovi modelli della famiglia MSC-51.
Lampeggiatore a LED semplice
Leggermente più alto dell'articolo di A. Pakhomov nella stessa rivista "Radio" n. 11 del 2012, un articolo di I. Nechaev "Dai dettagli di CFL. Lampeggiatore a LED per un giocattolo di Natale ". Il circuito è realizzato su un LED a tre colori e tre dinistori DB-3 simmetrici "estratti" da schede madri difettose lampade a risparmio energetico.

Figura 4. Schema di una semplice ghirlanda natalizia a LED
Ogni canale di un LED a tre colori è controllato dal suo generatore di rilassamento, assemblato su DB-3. Considera il funzionamento del circuito come un esempio di un canale, ad esempio rosso.
Il condensatore C1 viene caricato attraverso il resistore R3 dal raddrizzatore R1, VD1 alla tensione di rottura del dinistor VS1 (32V). Non appena si apre il dinistor, il condensatore C1 viene scaricato attraverso l'elemento rosso del LED a tre colori, la resistenza R4 e il dinistor VS1. Successivamente, il ciclo si ripete.
Gli elementi rossi, verdi e blu del LED a tre colori hanno i loro generatori e funzionano indipendentemente l'uno dall'altro. Allo stesso tempo, la frequenza di ciascun generatore è diversa dall'altra, quindi i lampi si verificano con un periodo diverso. Il design è inserito in una custodia trasparente e può essere utilizzato, ad esempio, come parte superiore di un albero di Natale. Se aggiungi un LED HL2 bianco al circuito, si verificheranno dei lampi di colore su uno sfondo bianco.
Potrebbero essere fornite molte altre descrizioni dei disegni dei fan della radio amatoriale domestica, vecchi o nuovi, buoni o cattivi, ma sono stati tutti fatti in copie quasi singole. I negozi moderni sono completamente sopraffatti dall'elettronica prodotta in Cina. Anche le ghirlande di Capodanno e quelle sono cinesi, inoltre ora sono prive di valore. Vediamo cosa è nascosto dentro.
Controller della ghirlanda cinese di Capodanno
Esternamente, tutto sembra molto semplice. Una piccola scatola di plastica con un pulsante, che include un cavo di alimentazione con una spina, e quattro ghirlande escono.Quando accendi la ghirlanda, iniziano immediatamente a mostrare tutti gli effetti di luce a turno. Ci sono 8 di questi effetti, come indicato dalle iscrizioni sotto il pulsante. Con il semplice tocco di un pulsante, puoi semplicemente passare direttamente all'immagine luminosa desiderata.
Se apri la scatola, anche tutto all'interno è abbastanza semplice, come mostrato nella Figura 5.
Figura 5
Qui puoi considerare tutti i dettagli. Il microcontrollore, come sempre, è realizzato sotto forma di una goccia di un composto nero, vicino ad esso un pulsante di controllo, condensatore elettrolitico, un singolo diodo e tre tiristori di uscita.
C'è un posto sul tabellone per il quarto tiristore e, se lo si salda, si ottiene un altro canale aggiuntivo. Nel controller, questo canale, di regola, è anche lampeggiato. Solo i nostri amici cinesi hanno salvato un tiristore. Coloro che hanno mai aperto tali centraline assicurano che solo due tiristori siano sigillati in alcune scatole. L'economia deve essere economica! Il nostro slogan ancora sovietico.
Nonostante le dimensioni così ridotte, i tiristori PCR406 hanno una tensione inversa di 400 V e una corrente diretta di 0,8 A. Se assumiamo che il carico consuma una corrente pari solo al 25% del massimo, quindi a una tensione di 220 V, è possibile commutare l'alimentazione 220 * 0,2 = 44 (W).
La Figura 6 mostra un cablaggio stampato, in base al quale è possibile tracciare uno schema circuitale, che è stato eseguito ripetutamente. Qui puoi vedere i buchi per il quarto tiristore, proprio quello che è stato salvato.
Figura 6
Anche il risparmio ha interessato il ponte a diodi: al posto di quattro diodi, solo uno è utilizzato su questa scheda. E tutto il resto corrisponde al circuito mostrato in Figura 7.
Figura 7
La tensione di rete viene rettificata dal ponte a diodi VD1 ... VD4 e attraverso la resistenza di spegnimento R1 viene alimentata alla decima uscita del microcontrollore. Per attenuare l'ondulazione della tensione rettificata, qui è anche collegato un condensatore elettrolitico C1. L'attuale consumo del microcontrollore è molto ridotto, quindi in futuro, invece di un ponte di quattro diodi, i cinesi hanno deciso di fare uno.
Una piccola osservazione sull'aumento dell'affidabilità dell'intero circuito nel suo insieme. Se un diodo Zener con una tensione di stabilizzazione di 9 ... 12 V viene saldato in parallelo al condensatore C1, allora la probabilità di un malfunzionamento del microcontrollore o semplicemente di esplosioni del tiristore diminuirà molto.
La resistenza R7 collegata al pin 1 del microcontrollore direttamente dal filo di rete merita un'attenzione particolare. Questo viene fatto per sincronizzare con la rete al fine di controllare la fase dell'alimentazione. Questo è esattamente ciò che funziona quando le lampade della ghirlanda si accendono o si spengono.
Sul lato destro del microcontrollore ci sono uscite di controllo a tiristori e un pulsante di controllo, che è stato descritto sopra. I tiristori si accendono nel momento in cui appare un livello alto all'uscita corrispondente del MK, quindi la ghirlanda corrispondente si illumina.
A volte sono necessarie ghirlande di Capodanno ad alta potenza, da diverse centinaia di watt e oltre. In questo caso, il circuito considerato può essere usato come un "cervello", è sufficiente completarlo semplicemente con potenti triac key. Come fare ciò è mostrato in Figura 8.
Figura 8. Schema della ghirlanda di Capodanno di grande potenza (clicca sull'immagine per ingrandirla)
Qui dovresti prestare attenzione al fatto che l'alimentazione del MK è effettuata da una fonte separata galvanicamente isolata dalla rete.
Luci a LED
Usano lo stesso controller con un pulsante, gli stessi tiristori, ma invece delle lampadine, le ghirlande sono composte da LED in tre o quattro colori. Ogni ghirlanda contiene almeno 20 LED con resistori di limitazione della corrente.
Inoltre, il design di una tale ghirlanda è solo un mistero cinese: nella prima metà della ghirlanda, un resistore è saldato a ciascun LED e i restanti dieci pezzi sono semplicemente collegati in serie. Ancora una volta, salvando immediatamente dieci resistori.
Questo design può apparentemente essere spiegato dalla tecnologia di produzione. Ad esempio, da una parte raccolgono la prima metà, che è con resistori, e dall'altra linea senza resistori.Quindi resta solo da collegare le due metà in una. Ma questo è solo un sospetto.
Si spera che tutto sia in ordine con te, almeno con le ghirlande di Capodanno. Pertanto, decorare l'albero di Natale, coprire il tavolo festivo, invitare gli ospiti, festeggiare il nuovo anno. Buon anno, compagni, amici, signori! Questo è come ti piace di più.
Vedi anche su questo argomento:Suggerimenti per riparare ghirlande cinesi di Capodanno
Boris Aladyshkin
Vedi anche su electro-it.tomathouse.com
:






